Forum Discussion

Chinolbz's avatar
Chinolbz
Explorer
Apr 22, 2014

AC Hard Start Capacitor

I have tagged on a few other posts about this topic but I thought I would just ask straight up. Which one should we use to lower start-up loads? SPP6 or SPP6E? Sorry if this is a repeat question. Chino

8 Replies

  • j-d's avatar
    j-d
    Explorer II
    Mr. Landry is correct. If you already HAVE a Start Device, another won't make startup any better. Diagram posted above shows a Relay in the Start Capacitor circuit. If that setup is in fact installed and working properly, it should actually perform a little better than SPP6e. Relay Type OR SPP6e will outperform a PTCR start assist or SPP6 (no "e") which is also PTCR. This from Chris Bryant, another contributing guru here. In his shop, he installs SPP6e and is aware of SUPCO's comments. I read somewhere, and Chris has mentioned, there is also a start kit from Dometic that is supposed to do a little better than the rest. By better I trust that means gets compressor going started quickest and/or with least current draw.
  • I don't know why the Supco rep would say "The SPP6E is not designed for 120VAC applications". The two SPP6E's I installed on our A/C's were marked "90-277VAC" on the packaging. They work just fine.
  • Bob Landry wrote:
    The hard start is installed across the run capacitor. If you already have a start capacitor, you are not going to see an improvement by adding another start assist device. Also, the start assist, whatever it might be, drops out after the compressor starts and does nothing to reduce the required amperage to run the unit.

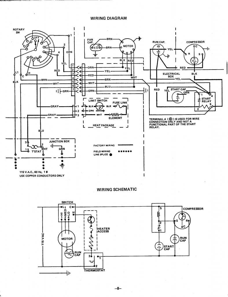
    Here is my diagram.
    ">Schematic
  • The hard start is installed across the run capacitor. If you already have a start capacitor, you are not going to see an improvement by adding another start assist device. Also, the start assist, whatever it might be, drops out after the compressor starts and does nothing to reduce the required amperage to run the unit.
  • This seems to be the place to ask (I did use the search engine)so her goes.
    I have a 7000 BTU older AC in my older RV and The locked rotor amps (LRA) put my 2K Honda generator close to its limits but it does run the A/C as long as I don't put any other load on it (Exception is the converter).
    Where in the electrical circuity do I install the Capacitor?
    Thanks
  • Don't want to start a big argument but..
    This is an email posted in another forum from an rep of Supco. You will get every argument there is. I suggest calling their support and asking yourself if you don't believe his post.

    Jim Berry July 13th, 2011 at 7:22 am

    If you are adding a hardstart to your RV A/C unit, use the SPP6 (no E). The SPP6E is not designed for 120VAC applications, The ā€œEā€ series is also an instant restart unit, this does not allow the generator sufficient time to rampup to full power. The SPP6 has the preferred PTC relay and allows a longer ramp up time. The SPP6 is rated for 120VAC usage.
    Remember for every thousand feet above sea level you generator drops 3% of output. On hotter days the A/C drops in efficiency as well. Check with your A/C manufacturer on the correct generator size for your unit. As far as I know there is not a manufacturer that will reccomend a 2000 watt generator to run a 13,500 BTU A/C unit.
    If you have any questions about the SPP6 or any other Supco part, please contact us at 1-800-333-9125 ext. 261 our Tech Support will be glad to assist you.
    Thanks,
    Jim Berry
    Director Product Management
    Sealed Unit Parts Co., Inc.

About Technical Issues

Having RV issues? Connect with others who have been in your shoes.24,341 PostsLatest Activity: Dec 07, 2025